Loading...
一、概述
该环氧树脂浇注干式变压器材料优质、配方科学,采用先进的生产检测设备按严格的工艺生产而成。产品具有可靠性高,使用寿命长的特点。根据不同的使用环境,可配置不同防护等级的外壳或不配置外壳。它可作为油浸式变压器的更新换代产品,适用于高层建筑、商业中心、机场、隧道、化工厂、核电站、船舶等重要或特殊环境场所。
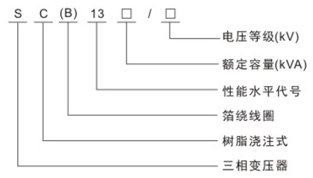
二、型号含义

三、执行标准
·GB1094.11-2007干式电力变压器
·GB/T10228-2008干式电力变压器技术参数和要求
·GBT17211-1998干式电力变压器负载导则
·GB1094.3-2003电力变压器第3部分:绝缘水平、绝缘试验和外绝缘空气间隙
·JB/T10088-20046-500kV级变压器声级
·JB/T56009-1998干式电力变压器产品质量分等
四、性能特点
·本系列变压器与SCB11型相比,空载损耗、空载电流和噪声更低。
·安全,防火,无污染,可直接运行于负荷中心。
·机械强度高,抗短路能力强,局部放电小,热稳定性好,可靠性高,使用寿命长。
·散热性能好,过负载能力强,强迫风冷时可提高容量运行。
·防潮性能好,适应高湿度和其它恶劣环境中运行。
·可配备完善的温度监测和保护系统。采用智能信号温控系统,可自动监测并同屏显示三相绕组各自的工作温度,可自动启动、停止风机,并有报警、跳闸等功能设置。
·体积小,重量轻,占地空间少,安装费用低。
五、结构特点
·铁芯材料采用优质冷轧取向硅钢片,全斜接缝叠片式结构。
·低压线圈为箔式绕组结构,采用优质铜箔绕制,高压线圈为层式结构,真空环氧浇注成型。
六、技术参数
SC(B)13-30~2500/10环氧树脂浇注干式电力变压器技术参数
|
额定容量 (KVA) |
电压组合 |
联接组标号 |
空载损耗 (W) |
负载损耗 (W)120℃ |
空载电流 (W) |
短路抗阻 (%) |
主机重量 (kg) |
带外壳重量 (kg) |
外形尺寸(mm) |
轨距 (mm) |
|||
|
高压 (kV) |
分接 (kV) |
低压 (kV) |
长×宽×高 (无防护外罩) |
长×宽×高 (有防护外罩) |
|||||||||
|
30 |
6 6.3 10 10.5 11 |
±5%或 ±2 ×2.5 |
0.4 |
Yyn0 或 Dyn11 |
150 |
640 |
2.4 |
4 |
310 |
395 |
600×450×650 |
1050×900×1000 |
300×380 |
|
50 |
215 |
900 |
2.4 |
385 |
430 |
770×450×710 |
1050×900×1050 |
300×380 |
|||||
|
80 |
295 |
1240 |
1.8 |
475 |
535 |
900×500×800 |
1300×1000×1100 |
450×450 |
|||||
|
100 |
320 |
1415 |
1.8 |
590 |
660 |
950×550×820 |
1350×1050×1150 |
450×450 |
|||||
|
125 |
375 |
1665 |
1.6 |
665 |
745 |
970×500×850 |
1400×1050×1150 |
450×450 |
|||||
|
160 |
430 |
1915 |
1.5 |
750 |
840 |
1070×650×950 |
1400×1100×1200 |
550×550 |
|||||
|
200 |
495 |
2275 |
1.4 |
880 |
985 |
1100×760×970 |
1450×1100×1300 |
660×660 |
|||||
|
250 |
575 |
2485 |
1.4 |
1000 |
1120 |
1200×760×1070 |
1500×1100×1350 |
660×660 |
|||||
|
315 |
705 |
3215 |
1.2 |
1150 |
1325 |
1150×710×1125 |
1550×1100×1450 |
660×660 |
|||||
|
400 |
785 |
3591 |
1.2 |
1410 |
1580 |
1190×870×1175 |
1650×1150×1500 |
660×820 |
|||||
|
500 |
930 |
4390 |
1.2 |
1575 |
1760 |
1230×870×1260 |
1650×1250×1650 |
660×820 |
|||||
|
630 |
1070 |
5290 |
1.0 |
1950 |
2180 |
1370×870×1320 |
1700×1300×1700 |
820×820 |
|||||
|
630 |
1040 |
5365 |
1.0 |
6 |
1750 |
1960 |
1370×870×1230 |
1750×1300×1650 |
660×820 |
||||
|
800 |
1215 |
6265 |
1.0 |
2030 |
2300 |
1420×870×1395 |
1750×1300×1700 |
820×820 |
|||||
|
1000 |
1415 |
7315 |
1.0 |
2350 |
2650 |
1460×870×1420 |
1800×1300×1800 |
820×820 |
|||||
|
1250 |
1670 |
8720 |
1.0 |
2780 |
3100 |
1580×870×1485 |
1900×1350×1900 |
820×820 |
|||||
|
1600 |
1960 |
10555 |
1.0 |
3250 |
3640 |
1640×1120×1710 |
2000×1500×1950 |
1070×1070 |
|||||
|
2000 |
2440 |
13005 |
0.8 |
3830 |
4310 |
1780×1120×1710 |
2000×1500×2100 |
1070×1070 |
|||||
|
2500 |
2880 |
15455 |
0.8 |
4350 |
4880 |
1850×1120×1770 |
2100×1500×2200 |
1070×1070 |
|||||